Cart
Account
Home
Saab
Repair
Saab 900 16V 85-93 Part#0216861
Saab 900 16 Valve
Official Service Manual:
1985, 1986, 1987, 1988,
1989, 1990, 1991, 1992, 1993
by
Bentley Publishers
Price:
$124.95
Add to Cart
Main Product Page
Table of Contents
Excerpt
Index
Front Cover
Back Cover
Reviews
Vehicle Images
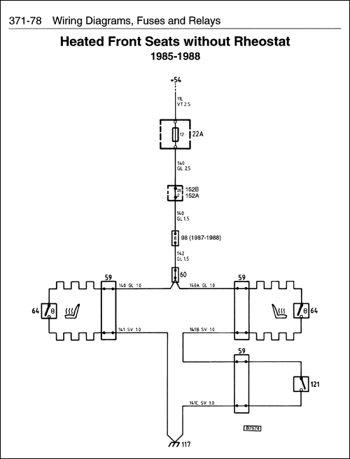
371 Wiring Diagrams, Fuses and Relays
Comprehensive wiring diagrams for 16 valve models
Browse
<< prev
Saab
next >>