|
The Volkswagen Vanagon Repair Manual: 1980-1991 contains comprehensive repair information for T3 platform Vanagon models. It's heavily illustrated with high quality photographs and drawings, and covers routine maintenance and service work, including information on maintenance and repair of water-cooled engines and of Westfalia camper models.
This Vanagon manual includes a special appendix section covering routine maintenance such as changing the oil, replacing light bulbs, or replacing the diesel fuel filter. Also included are maintenance tables and fluid and lubricant specifications and capacities.
Engines covered
- 1.6L diesel (engine code: CS)
- 1.9L water-cooled Digijet (engine code: DH)
- 2.0L air-cooled (engine code: CV)
- 2.1L water-cooled Digifant (engine code: MV)
Transmissions covered
- 090 3-speed automatic (rear wheel drive)
- 091 4-speed manual (rear wheel drive)
- 094 5-speed manual (rear wheel drive)
- 094-4WD 5-speed manual Syncro (four wheel drive)
Features:
- Fundamental automotive concepts, with simple explanations of basic troubleshooting, effective workshop practices and tools.
- Complete tune-up specifications for all models covered - including those with air-cooled, water-cooled and diesel engines.
- Engine and cylinder head service, including complete tear down and rebuilding procedures.
- Removal, installation and testing of fuel injection system components.
- Exhaust system component replacement, including Exhaust Gas Recirculation (EGR) system.
- Drivetrain maintenance, troubleshooting, adjustment and repair, for manual, automatic and Syncro (4WD) transmissions.
- Suspension component replacement, including front struts, rear shocks, springs, front stabilizer bar and alignment procedures and specifications.
- Heating and air conditioning component replacement, including heater booster (gas heater).
- Body adjustment and repairs, including front door components, sunroof, bumpers, Westfalia camper equipment and pick-up truck tarpaulin.
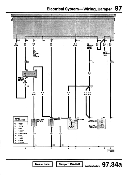
- Troubleshooting, replacing or repairing electrical system components?with all the available wiring diagrams from the vehicle manufacturer.
- Plus the comprehensive tolerances, wear limits, adjustments and tightening torque specifications that you've come to expect from Bentley manuals.
Additional technical content
For additional technical content for T3 platform Volkswagen Vanagon models, visit our online technical library by clicking below.
Online Technical Library Vanagon 1980-1991
|
Volkswagen Westfalia Camper 1981
15 Engine-Cylinder Head, Valve Drive
Applying cylinder head sealant
Engine-Assembly
Detailed engine removal and installation procedures.
40 Front Wheel Suspension-Shafts & Axle
Removing upper ball joint
Do-It-Yourself-Service
See how to perform routine maintenance procedures, such as replacing headlight bulbs.
Front Wheel Suspension, Shafts & Axle
Suspension troubleshooting and repair, including procedures for removing and installing Syncro (4WD) components.
Electrical System-Wiring, Camper
Troubleshoot and repair electrical system problems with complete wiring diagrams, including camper auxiliary battery.
|